Recommended Products
咨詢熱線:
0519-82518168
電話:18922852877
郵箱:jacky@www.xdtcgyp.cn
QQ:523062883
地址:江蘇省常州市金壇區儒林開發區長豐路18號
什么是整流二極管
整流二極管一種能夠將交流電能轉變為直流電的半導體器件。整流二極管廣泛用于各種電源整流電路中,我們選擇整流二極管時,主要考慮的是它的最高反向工作電壓VR、最大平均整流電流IF、最大反向工作電流IR、最高工作頻率fm及反向恢復時間trr等參數。
整流二極管替換原則
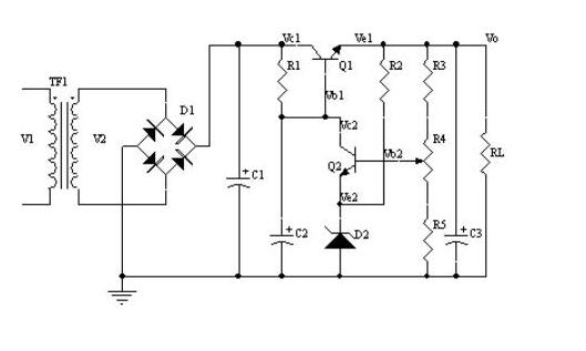
電源有低頻也有高頻,對于串聯型穩壓電源,這是一種當輸入或輸出變化時,通過連續性調整功率管壓降來獲得穩定的輸出電壓的一種電源,這種調整管工作時候處于線性放大狀態,這種電路對于整流二極管反向恢復時間要求不是很高,因此這種電源整流二極管只要滿足最大整流電流。最大反向工作電壓以及最大反向工作電流等基本要求就可以了,例如常使用的1N400X系列二極管等。

但是對于開關型穩壓電源,它是通過調整功率管的導通或者截止來獲得穩定的輸出電壓,這貨在那個調整管工作于飽和導通狀態,它的整流電路對于使用的整流二極管工作頻率相對較高,另外反向恢復時間也要求較短,這時候需要選擇快恢復二極管,甚至肖特基二極管。

因此,總結一下,對于整流二極管替換可以考慮幾個原則:
①最大平均整流電流大的整流二極管可以代替整流電流小的二極管代替,反過來就不行
②反向工作電壓高的整流二極管可以代替反向電壓低的整流二極管,反過來就不行
③工作頻率高的整流二極管可以代替工作頻率低整流二極管,反過來就不行